ADC常见类型
逐次逼近型
这是最常见的ADC类型之一,通过逼近法逼近模拟信号的大小。
STM32中的ADC通常采用这种类型。
Sigma-Delta型
通过比较信号的累计值和一个参考值,产生一个高精度的输出。
Flash型
通过一组比较器和编码器,以高速并行方式进行转换,适用于高速应用。
逐次逼近转化过程具象化例子
逐次逼近转换过程和用天平称物重非常相似








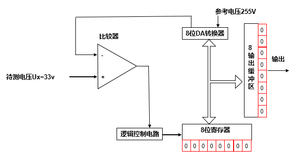
逐次逼近型运行电路具象化
电路图

ADC核心组件
比较器
类似于天平,用来比较电压大小。
有两个输入端:
+输入端
-输入端
有一个输出端:
+>-输出高电平
+<-输出低电平
8位寄存器
类似于天平中用到的砝码。
高位类似于比较大的砝码,低位类似于比较小的砝码。
8位DA转换器
根据参考电压把寄存器的值换算成模拟电压。
0xFF=255v 0xFE=244V … 0x00=0v
转换后的电压接入到比较器的-端,与+端的待测电压进行比较。
逻辑控制电路
类似于测量中的人,增减砝码。
输入高电平(待测电压大),则保留上次的砝码。
输入低电平(待测电压小),则去掉上次的砝码。
添加小的砝码(下一位设置1)。
输出部分
根据8位寄存器的值,输出最终转换后的结果。
转换过程分析
这里假设参考标准电压位255(为了好算)。
ADC的分辨率为8位。
8位寄存器最高位置1 0x80
传递给DA转换器,得到电压位 0x80=128V
比较器进行比较 33V < 128V,输出低电平
逻辑控制电路刚才的位置0,下一位置1 0x40
0x40 = 64V
比较器进行比较 33V < 64V,输出低电平
逻辑控制电路刚才的位置0,下一位置1 0x20
0x20 = 32V
比较器进行比较 33V > 32V,输出高电平
逻辑控制电路刚才的位置1保留,下一位置1 0x30
0x30 = 48V
比较器进行比较 33V < 48V,输出低电平
逻辑控制电路刚才的位置1去掉,下一位置1 0x28
…
经过逐步逼近,一直比较到最后一位:0x21=33V
最后把寄存器的值输出